Efficient Milkline Milking Equipment for Automated Milking

Milkline Milking Equipment with Linear Milk Pipeline for Dairy Automation

Manufacturer: PSK ALYANS AGRO LLC
Price: Request Quote

Bulk pricing available

FOB, CIF & EXW terms available

Description

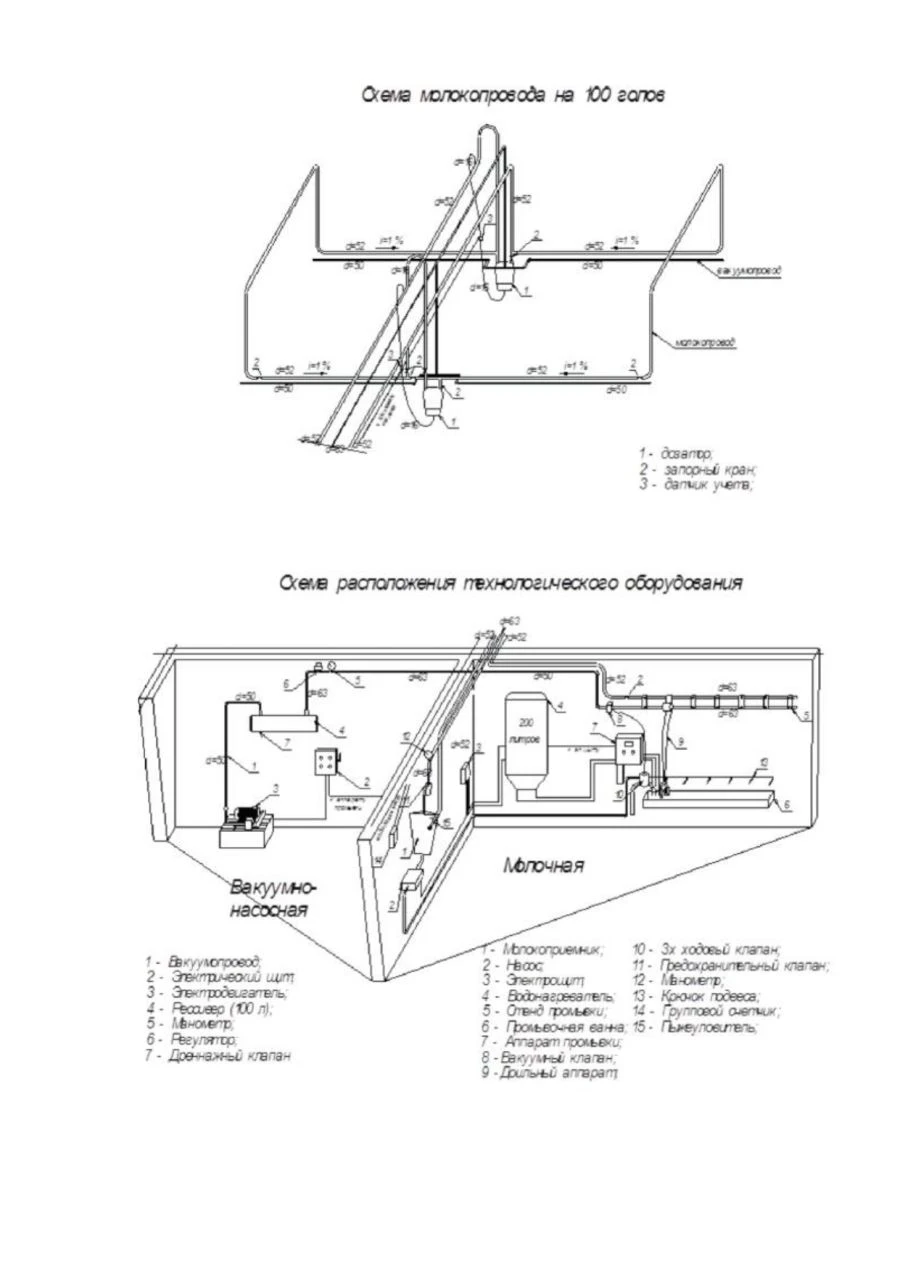
Milking installations with a linear milk pipe are used to automate the process of milking cows in stalls and the subsequent simultaneous transport of the entire volume of milk to the cooling system. Milk pipeline is a complex of equipment for transporting milk received during milking of cows to the dairy equipment for further processing. Milk pipelines are equipped with all modern MTFs with dairy herds from 50 to 5000 heads. This equipment not only simplifies the milking process, significantly reducing manual labour, but also keeps an automated record of the amount of milked product, both total and from each milker separately. Depending on the configuration, the equipment can be equipped with an automatic washing system, which also saves labour. It is completed by agreement with the customer.

Specifications

Type of product according to PP RF 616
Milking machines
Models for number of heads
50...400 pcs
Weight with automatic washing machine
800...2200 kg
Installed capacity
8...12 kW
Maximum number of simultaneously milking cows, goals.
3...12 pcs
Number of cows milked per 1 hour of the main time at work of a milker with cow-milking machines per hour, not less than
40...104 pcs
Number of milkers
1...4
Maximum size of the herd to be served, cows
50...200 pcs
Milk duct construction
Milk conveying lines made of galvanised stainless steel
Save Your Time

Share your requirements for a quick response!

Instant response in 15 minutes
Best wholesale prices guaranteed
Direct from manufacturer

Delivery & Payment

Shipping Terms

FOB Novorossiysk, Russia CIF Available to major ports worldwide EXW Manufacturer's facility, Russia

Delivery Time

Sea freight: 30-60 days (depending on destination) Air freight: 14-21 days (for urgent orders)

Payment Methods

Letter of Credit (L/C) Wire Transfer (T/T) Escrow Services

Similar Products You May Be Interested In

Verified Suppliers

All products are sourced directly from authorized Russian manufacturers

Quality Assurance

Products meet international quality standards with proper certification

Global Shipping

Reliable logistics solutions to deliver products to your location

Secure Payments

Multiple secure payment options to facilitate international transactions

Your callback request has been received. We'll contact you shortly.